
發賣總監:余師長教師/13600443583
電 話:0755-84065367 84214948
傳 真:0755-84320101
郵 箱:power@cummins.vip
網址:xmyali.cn
地點:深圳市龍崗區坪地街道龍崗小道4129號
康明斯柴油柴油發機電PT(G)型燃油系統中,利用EFC電子調速器。調速器能夠調成同步運轉或調成有轉速降的運轉。本文先容的是發機電組或驅動柴油發機電上的康明斯電子調速器EFC的道理、調劑和毛病診斷手藝,對用戶精確、疾速地解除該類機型的毛病具備首要感化。若是康明斯發機電組調速器毛病 調速系統呈現毛病,柴油發機電就不能堅持不變的轉速,致使柴油發機電能源性與經濟性明顯降落。嚴峻時轉速敏捷下降,易產生飛車毛病,若不實時采用告急辦法,就會產生嚴峻的變亂。是以,削減調速系統的毛病,對保障柴油發機電一般任務極其首要。
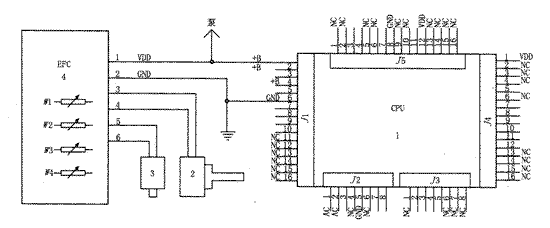
一、康明斯發機電組調速板任務道理
該機主動化水平高,節制比擬龐雜。調速器節制電路如圖1所示。電磁轉速傳感器3裝在飛輪殼上。經由進程飛輪齒圈感到柴油發機電的轉速。履行器2裝在PT泵內,轉變履行器電流將使履行器的軸動彈,從而轉變柴油發機電的轉速和功率。當CPU板J5第7腳的運轉開關RUN閉合時,J1的1腳輸入24V電壓,PT泵電磁閥開關SWITCHED得電開啟,EFC調速節制器4得電任務,使節制器2的軸轉到最大供油地位。同時,CPU板J1的第3腳輸入起動旌旗燈號到啟動馬達,使柴油發機電啟動。柴油發機電啟動后,交換發機電的中點(N)電壓(約12V)作為柴油發機電已啟動的旌旗燈號,經由進程J2的第3腳輸入CPU節制板,從而堵截J1第3腳輸入的旌旗燈號,使啟動機遏制任務。若一次啟動不勝利,停10s后將主動再次啟動,若持續三次啟動不勝利,則遏制啟動,毛病燈點亮。柴油發機電一般任務后,柴油發機電的各類參數經由進程J3插座輸入CPU板,由J4輸入各類報警燈旌旗燈號。按J5的復位/燈查抄按鈕,能夠使CPU復位,同時停止各類報警燈測試,若一切報警燈都亮,申明全部報警節制系統任務一般。柴油發機電啟動今后,EFC調速器4把來自電磁傳感器的電訊號與現有的參考點(W2)比擬擬,輸入差壓電流旌旗燈號,使履行器2的軸動彈,節制進入噴嘴的燃油流量,從而轉變柴油發機電的轉速和功率。當柴油發機電在W2調定的某一轉速下不變任務時,調速進程以下:負載↑↓→(轉速傳感器3)柴油發機電轉速↓↑→EFC調速器4輸入電流↑↓→履行器2供油量↑↓→柴油發機電轉速↓↑→使柴油發機電轉速不變在某一定值任務。

1.CPU有節制板 2.EFC油門執行器 3.電磁感應鉆速感知器 4.EFC網絡調節器 W1.怠
速研究生調劑電勢差器 W2.高速運轉轉速比專業調劑電勢器 W3.收獲研究生調劑電勢器 W4.發動機轉速降調濟電勢器,J2-3.調換發機械設備中點輸出功率(N)放入 J2-7.潤滑油負荷感測器器設置 J2-8.水溫感測器器設置 J3-2.油壓機低感應器器進入 J3-3.水的溫度高應急響應調節器器投入 J3-4.油壓機低預警系統感知器輸入 J3-5.油溫高傳調節器器搜索 J4-12.油壓機低監測燈發送 J4-11.水的溫度高應急響應燈手機輸入 J4-10.油壓機低警報器燈顯示 J4-9 水溫表高提醒燈鍵盤輸入 J4-8.違章停車告警燈插入 J5-11.初始化/燈查抄開關插入 J5-7.持續運行旋鈕輸出 J5-4.取貨汽壓力表 J5-3.接溫度表
圖1 合理電源電路事理圖
二、康(kang)明斯發機(ji)電設備組(zu)控速板程序研究生調劑
EFC調速節制器的面板上裝有四個電位器,W1為怠速調劑電位器(IDLE SPD),W2為運轉轉速調劑電位器(RUN SPD),W3為增益調劑電位器(GAIN),W4為轉速降調劑電位器(DROOP),這些電位器供系統調劑時用。
1、初調(不啟動柴油發機電)
(1)怠速電位器W1反時針動彈20圈,再順時針動彈10圈,將其置于中間地位。
(2)運轉轉速電位器反時針動彈20圈,再順時針動彈10圈,將其置于中間地位。
(3)增益電位器W3用來調正調速器的活絡度,即調速器對負荷的反映時候。將其調到刻度50處。
(4)轉速降電位器W4的調劑。因為負載增添,柴油發機電的穩態轉速將降落,有負載時比無負載時的轉速要低,用全負載時轉速百分比來表現,稱為轉速降。即轉速降=(無載運轉速率-全負荷轉速)×100%/全負荷轉速。該電位器有三種設置:①反時針轉究竟為同步運轉。②轉到刻度50處,獲得3%的轉速降。③轉到刻度80處,獲得5%的轉速降。挑選2,3設置時,應將電位器調到調理規模的中間地位。
2、系統調正
(1)怠速調劑:將運轉/怠速開關置怠速地位,啟動柴油發機電,調W1直到轉速為600~650r/min。
(2)運轉轉速調劑:將運轉/怠速開關置運轉地位,起動柴油發機電空載運轉。①當W4置同步運轉時,調W2使轉速為1500r/min(即對應550Hz)為止。②當W4置3%的轉速降時,調W2使轉速為1545r/min(對應51.5Hz)為止。③當W4置5%的轉速降時,調W2使轉速為1575r/min(對應52.5Hz)為止。
(3)增益調劑:啟動柴油發機電,接上約莫1/4的額外負載,若是柴油發機電轉速是不變的,則順時針標的目的漸漸動彈W3,直到柴油發機電轉不穩時為止,而后再反時針標的目的漸漸動彈W3,直到到達轉速不變時為止。
(4)轉速降的調劑:啟動柴油發機電,加上額外負載,調W4,使頻次為50Hz,即為1500r/min為止。
(5)系統調正:停止完(4)步調劑后,卸掉負載,再停止(2)步調劑,而后再加上額外負載,停止(4)步的調劑,直到調劑到準確值為止。為了獲得準確的轉速(即頻次),但凡要反復上述體例二到三次的持續調劑便能夠使系統調正。
3、系統調劑
EFC調速節制器的面板上裝有四個電位器,W1為怠速調劑電位器(IDLE SPD),W2為運轉轉速調劑電位器(RUN SPD),W3為增益調劑電位器(GAIN),W4為轉速降調劑電位器(DROOP),這些電位器供系統調劑時用。
(1) 初調(不啟動柴油發機電)
(1)怠速電位器W1反時針動彈20圈,再順時針動彈10圈,將其置于中間地位。
(2)運轉轉速電位器反時針動彈20圈,再順時針動彈10圈,將其置于中間地位。
(3)增益電位器W3用來調正調速器的活絡度,即調速器對負荷的反映時候。將其調到刻度50處。
(4)轉速降電位器W4的調劑。因為負載增添,柴油發機電的穩態轉速將降落,有負載時比無負載時的轉速要低,用全負載時轉速百分比來表現,稱為轉速降。即轉速降=(無載運轉速率-全負荷轉速)×100%/全負荷轉速。
該電位差器有兩(liang)種設施(shi):
①反時(shi)針(zhen)轉才是為數據(ju)同步正常運轉。
②轉到刻線50處,獲得了3%的鉆速降。
③轉到刻度80處,獲得5%的轉速降。挑選2,3設置時,應將電位器調到調理規模的中間地位。
(2)系統調正
(1)怠速調劑:將運轉/怠速開關置怠速地位,啟動柴油發機電,調W1直到轉速為600~650r/min。
(2)運轉轉速調劑:將運轉/怠速開關置運轉地位,起動柴油發機電空載運轉。①當W4置同步運轉時,調W2使轉速為1500r/min(即對應550Hz)為止。②當W4置3%的轉速降時,調W2使轉速為1545r/min(對應51.5Hz)為止。③當W4置5%的轉速降時,調W2使轉速為1575r/min(對應52.5Hz)為止。
(3)增益調劑:啟動柴油發機電,接上約莫1/4的額外負載,若是柴油發機電轉速是不變的,則順時針標的目的漸漸動彈W3,直到柴油發機電轉不穩時為止,而后再反時針標的目的漸漸動彈W3,直到到達轉速不變時為止。
(4)轉速降的調劑:啟動柴油發機電,加上額外負載,調W4,使頻次為50Hz,即為1500r/min為止。
(5)系統調正:停止完(4)步調劑后,卸掉負載,再停止(2)步調劑,而后再加上額外負載,停止(4)步的調劑,直到調劑到準確值為止。為了獲得準確的轉速(即頻次),但凡要反復上述體例二到三次的持續調劑便能夠使系統調正。
三、康明斯發機電組調速板毛病診斷
1、靜音發機電設備未能啟動(見表1)
表1
|
出毛病原因 |
檢查方案 |
|
1.機油箱旋轉開關全無油或機油箱旋轉開關旋轉開關未翻動 |
1.加油或翻開開關 |
|
2.無汽柴油進入缸體 |
2.初始化電動馬達時,松手缸體上的汽油管,查抄止回閥 |
|
3.柴油沒有顛末汽油泵上的電磁感應閥 |
3.手工攤開電滋波閥,查抄修復工具電滋波閥控制電路設計 |
|
4.無汽柴油所經前進行程平常閉合的切實履行器2 |
4.查抄遵守器2的24v電壓,查抄控制器4的手機錄入手機錄入24v電壓 |
|
5.沒辦法大部分翻閱或關閉履行器2 |
5.改換承擔器2或改換規范器4 |
|
6.實行器和吃妻上癮器普通,無轉速比傳紅外感應器器旌旗燈號 |
6.查抄路線圖和傳調節器器的部件影響,或改換時速傳調節器器3 |
2、重油發機電工程游車(見表2)
表2
|
陋習因何 |
撿驗最好的辦法 |
|
1.柴油中進到了環境 |
1.在油水分離器中裝玻璃紙管,查抄柴油中含無工作氛圍并欺壓 |
|
2.EFC電子器材變速器未調好 |
2.按2.1至2.2體例調正,或適當大幅度降低增益值 |
|
3.履行職責器2發行的銀行卡 |
3.抬起勞固六角螺栓,按懇求從后上緊,或改換進行器 |
|
4.合同履行器出缺陷 |
4.取下EFC放肆器到進行器上的絞線,把畜電池接入進行器上,運行柴油機機發機械,如果是柴油機機發機械以低怠速旋轉,就改換進行器 |
|
5.氣油泵有提題 |
5.改換汽柴油泵 |
|
6.24V變電軟件系統額定電壓不超過19V |
6.向容量電池e充電 |
|
7.向電池組進行充電進行充電的發汽車電器不外源性接通電池組進行充電上 |
7.把發電氣電樞線相互打來動力電池上 |
3、柴油機發汽車電器高速路正常的工作(見表3)
表3
|
不足根本原因 |
產品檢驗有效的方法 |
|
1.電機轉速調得太高 |
1.符合2.1至2.2的調正體例 |
|
2.放肆器選錯 |
2.查抄控制器是不會是與cpu類型合婚 |
|
3.吃妻上癮器3、4腳部插入的端電壓如果超過19~20V |
3.查抄電纜如無題目的,改換放肆器 |
|
4.遵守器上電壓降如果超過19~20V |
4.查抄絕緣線,若要改換履行合同器 |
|
5.履行職責器軸上O型圈出缺陷 |
5.取出查抄,要時改換O型圈 |